规格
关联的产品编号
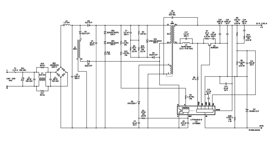
LYT6068C
设计类型
设计示例报告(DER)
拓扑
飞回来
rohs?
是的
VOUT 1
12.00 v
vin(最小)
140
VIN(最大)
320
CV/CC
简历
效率
88.00%
欧盟ERP兼容?
是的
孤立?
是的
linecomp
不
输出数量
1
输出功率
35.00 w
OVP?
是的
PFC?
是的
相关零件
LYT6068C
Gerber文件
der-637_gerber.zip


