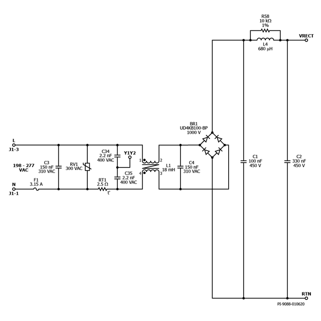
DER-843 - 42 W 2级Boost和隔离反激式PWM可调光LED镇流器,使用HiperPFS-4和LYTSwitch-6 42 W 2级Boost和隔离反激LED Ballas 隔离PWM调光(1%至100%) 198 VAC - 265 VAC输入;30v ~ 42v, 1a输出 HiperPFS-4 (PFS7623C)和LYTSwitch-6 (LYT6067C) 查看PDF 下载 BOB体育平台下载 产品 HiperPFS-4 LYTSwitch-6
规范 设计类型 设计示例报告(DER) 拓扑结构 回扫 RoHS吗? 是的 输出电压(最小值) 30.00 V 输出电压(最大值) 42.00 V 文(分钟) 198 马克斯(Vin)的 265 可变功率输出 是的 P(无载) 120.00兆瓦 简历/ CC 简历/ CC 效率 89.00% 欧盟ErP合规? 是的 孤立? 是的 输出数 1 输出功率 42.00 W OVP吗? 是的 PFC吗? 是的 相关的部分 PFS7623C, LYT6067C Gerber文件 der - 843 _gerber.zip