DER-733 - 65w 2级PFC Boost和隔离反激式可调光LED镇流器,使用HiperPFS-4和LYTSwitch-6 65w 2级PFC Boost和隔离反激式可调光LED镇流器,使用HiperPFS-4 (PFS7624C)和LYTSwitch-6 (LYT6068C) 查看PDF 下载 BOB体育平台下载 产品 HiperPFS-4 LYTSwitch-6
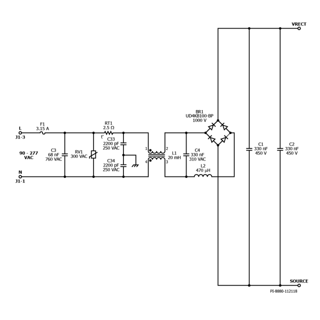
规范 设计类型 设计示例报告(DER) 拓扑结构 回扫 RoHS吗? 是的 输出电压(最小值) 36.00 V 输出电压(最大值) 48.00 V 电压输出1 36.00 V 电压输出2 48.00 V 文(分钟) 90 马克斯(Vin)的 277 可变功率输出 是的 P(无载) 202.00兆瓦 简历/ CC 简历/ CC 效率 86.00% 欧盟ErP合规? 是的 孤立? 是的 输出数 1 输出功率 65.00 W OVP吗? 是的 PFC吗? 是的 相关的部分 PFS7624C, LYT6068C Gerber文件 der - 733 _gerber.zip