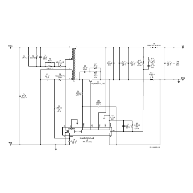
DER-907Q - 20w电源用于400v总线,平面变压器采用InnoSwitch3-AQ
30w应急或备用电源,采用平面变压器InnoSwitch3-AQ (INN3977CQ)
- 广泛的输入范围,汽车使用
- 输入:30 VDC - 550 VDC
- 输出(30 VDC -): 12 V / 0.83 A
- 输出(60 VDC -): 12v / 1.25 A
- 输出(130 VDC -): 12 V / 1.67 A
30w应急或备用电源,采用平面变压器InnoSwitch3-AQ (INN3977CQ)
