bobapp怎么样 寻求技术支持

SIC1182K

多达8个单通道SiC MOSFET栅极驱动器,提供先进的主动夹持和增强隔离,最高可达1200v

BOB体育平台下载
工业图标
电机控制图标
太阳图标
伺服电机图标
显示1 - 11个产品
产品部分
产品
数据表
IGBT电压等级
最大开关频率
栅极峰值电流(最大)
主要/外围
支持的模块类型
逻辑输入电压
保护功能
技术
支持拓扑bob电竞体育平台app
接口类型
供电电压(类型)
隔离型
隔离技术
时间-产量下降
时间-产量上升
驱动方式
并联支持吗?
数据表 查看PDF
IGBT电压等级 1200 V
最大开关频率 150.0千赫
栅极峰值电流(最大) + 8
主要/外围 N/A
支持的模块类型 碳化硅
逻辑输入电压 5
保护功能 Adv主动夹紧,动态Adv主动夹紧,短路,UVLO(秒侧),UVLO(pri侧)
技术 SCALE-iDriver
支持拓扑bob电竞体育平台app 2级电压源,3级np -箝位- 1型,3级np -箝位- 2型,多级np -箝位
接口类型
供电电压(类型) 5伏
隔离型 钢筋
隔离技术 Fluxlink
时间-产量下降 18 ns
时间-产量上升 22 ns
驱动方式 Direct-Independent
并联支持吗? 没有

产品详细信息

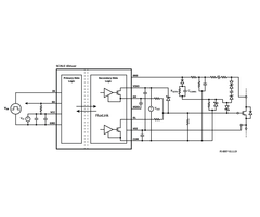
SIC1182K是eSOP-R16B封装中的单通道栅极驱动器,用于SiC mosfet。Power integrics的革命性固体绝缘体FluxLink技术提供了增强的电隔离。峰值输出驱动电流可达±8 A,使产品能够驱动额定电流高达600 A(典型)的设备。

附加功能,如用于一次侧和二次侧的欠压锁定(UVLO),以及具有温度和过程补偿输出阻抗的轨对轨输出,即使在恶劣条件下也能确保安全运行。

此外,该门驱动器IC具有一个新功能,先进的主动夹紧(在关断阶段),结合短路保护(在开路阶段和开路阶段)以及过电压限制,通过一个传感引脚。如果驱动半导体提供电流感应端子,则支持可调过电流检测。

高度集成,紧凑的足迹

  • 适用于600v / 650v / 1200v SiC MOSFET开关
  • ±8a峰值栅极输出电流
  • 集成的FluxLink™技术提供增强隔离
  • 高级主动夹紧
  • UVLO一次和二次侧
  • 过流故障关断
  • 短路电流故障关断
  • 轨对轨稳定输出电压
  • 二次侧单极供电电压
  • 开关频率可达150khz
  • 传播延迟抖动±5 ns
  • 工作环境温度-40℃~ +125℃
  • 高共模瞬态抗扰度
  • eSOP包装具有9.5毫米漏电和间隙

保护/安全特性

  • 初级和次级欠压锁定保护,包括故障反馈
  • 带电流传感终端的SiC mosfet过流检测
  • 超快短路监测
  • 关闭过电压限制(高级主动箝位)

完全安全和合规

  • 100%生产部分放电试验
  • 100%生产HIPOT符合测试
  • 加强绝缘,VDE V 0884-10认证
  • UL 1577认证未决

绿色的包

  • 不含卤素,符合RoHS标准

BOB体育平台下载

  • 一般用途和伺服驱动器
  • UPS, PV,焊接逆变器和电源
  • 其他工业应用BOB体育平台下载

相关产品