规格
关联的产品编号
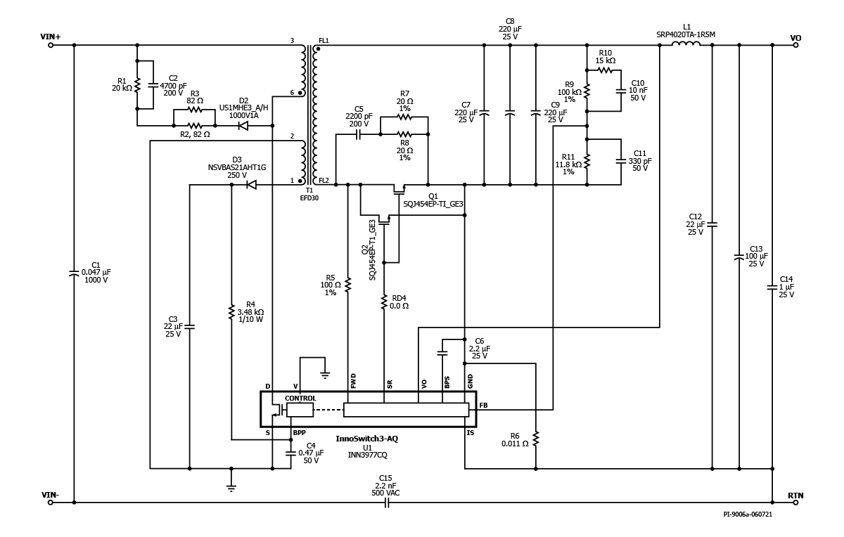
INN3977CQ
设计类型
参考设计报告(RDR)
拓扑
飞回来
VOUT 1
12.00 v
vin(最小)
30
VIN(最大)
550
P(noload)
50.00兆瓦
CV/CC
CV/CC
效率
85.00%
孤立?
是的
输出数量
1
输出功率
30.00 w
OVP?
是的
相关零件
INN3977CQ
Gerber文件
RDR-840Q_GERBER.ZIP



