명세서
关联的产品编号
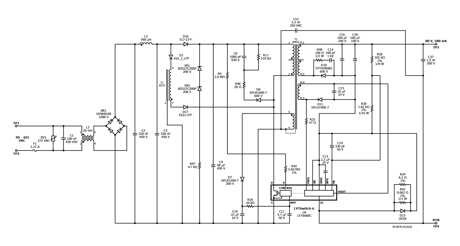
LYT6068C
设计类型
设计示例报告(DER)
토폴로지
飞回来
rohs?
是的
VOUT 1
80.00 v
vin(最小)
90
VIN(最大)
265
CV/CC
CV/CC
效率
87.00%
欧盟ERP兼容?
是的
절연?
是的
输出数量
1
출력전력
45.00 w
OVP?
是的
PFC?
是的
相关零件
LYT6068C
Gerber文件
der-657_gerber.zip


